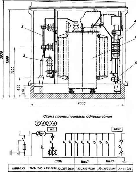
КТП наружной установки / АО Чебоксарский электр...
Киосковые КТП 10 исполнения (п)
Проходные изоляторы 10кВ, 35кВ
Проходные изоляторы 10 кВ на токи 3150 А и 4000...
Опорный изолятор 10 кв наружной установки: Изол...
Изолятор опорный 10 кв наружной установки: Опор...
Сколько стоит установка КТП наружной и внутренн...
Изолятор наружной установки - Энциклопедия по м...
Ктп 10 кв 0 4 – 10/0,4
Проходные изоляторы 10 кв наружной установки: П...
Монтаж опорных и проходных изоляторов 6—10 кВ
КТП наружного типа (наружной установки)
КТП-10-П
Проходной изолятор ИПУ-10/630
Проходной фарфоровый изолятор ИПУ 10 кВ от прои...
Ктп 10 кв 0 4: КТП-10/(0 4) кВ, КТП-10/0 4 Подс...
Изолятор проходной ИП 360/10-02 купить по выгод...
Фарфоровый изолятор проходной ИПУ 10 630 от про...
Проходные изоляторы ИП 10/630, 10/1000, 10/1600...
КТПН - 10/0,4 кВ
Фарфоровые проходные изоляторы | Вводы и изолят...
ИПУ-10/630 Изолятор проходной высоковольтный | ...
Изолятор опорный полимерный 10 кв: Изоляторы оп...